| штат: | |
|---|---|
| Количество: | |
GDQ
WEIDU
Газовые фильтры являются важными компонентами систем транспортировки и распределения газа. Чтобы обеспечить правильное функционирование и защиту оборудования и инструментов, таких как регуляторы давления, клапаны, расходомеры и манометры, из потока газа необходимо удалять твердые примеси. Для этого на входе необходимо установить фильтр с необходимой точностью фильтрации. Газовые фильтры подходят для природного газа, сжиженного нефтяного газа, городского газа и других подобных газов.
Простота установки, эксплуатации и обслуживания.
Дополнительная точность фильтрации с дифференциальным манометром для контроля засорения фильтра.
Большая площадь фильтрации и низкое сопротивление потоку.
Прочный фильтрующий элемент из нержавеющей стали, легко чистится и может использоваться повторно.
Стандартный фильтр ASME с фланцами ASME, совместимый с импортными газовыми расходомерами Рутса.
Стол 2
Технические характеристики модели
Технические параметры | GDQ -40А | GDQ -50А | GDQ -80А | GDQ -100А | GDQ -150А | GDQ -200А | GDQ -250А | GDQ -300А |
Максимальный расход (м³/ч) | 70 | 160 | 400 | 650 | 1600 | 2500 | 4000 | 6500 |
Потеря давления (кПа) | 0.4 | 1.5 | ||||||
Номинальное давление | 1,6 МПа, 2,5 МПа, 4,0 МПа | |||||||
Точность фильтрации | 20 мкм (меш 500), 40 мкм (меш 300), 50 мкм (меш 200), 130 мкм (меш 120) | |||||||
Материал корпуса | Q235R20 | 16МнР, Q345B | ||||||
Материал экрана | Проволочная сетка из нержавеющей стали | |||||||
Рабочая температура | -30 °С ~ +80 °С | |||||||

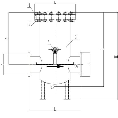
1) Верхняя крышка
2) Заглушка в сборе
3) Жилье
4) Манометр дифференциального давления
5) Сливное сиденье
6) Маленький шаровой кран
Единица: мм Таблица 4
Модель и характеристики | Номинальное давление | A | D | L | H | E | Размеры фланцевого соединения | |
K | п × Φ | |||||||
GDQ-25 | Ру16 ~ Ру40 | Φ183 | Φ115 | 240 | 260 | 98 | Φ85 | 4×Φ14 |
GDQ-32 | Φ183 | Φ140 | 240 | 260 | 98 | Φ100 | 4×Φ14 | |
GDQ-40 | Φ183 | Φ150 | 240 | 260 | 98 | Φ110 | 4×Φ18 | |
GDQ-50 | Φ240 | Φ165 | 300 | 388 | 225 | Φ125 | 4×Φ18 | |
GDQ-80 | Φ285 | Φ200 | 380 | 478 | 290 | Φ160 | 8×Φ18 | |
GDQ-100 | PN16 | Φ340 | Φ220 | 440 | 590 | 355 | Φ180 | 8×Φ18 |
Ру25 ~ Ру40 | Φ340 | Φ235 | 440 | 590 | 355 | Φ190 | 8×Φ22 | |
GDQ-150 | PN16 | Φ445 | Φ285 | 560 | 820/980(Х1) | 555 | Φ240 | 8×Φ22 |
Ру25 ~ Ру40 | Φ445 | Φ300 | 560 | 820/980(Х1) | 555 | Φ250 | 8×Φ26 | |
GDQ-200 | PN16 | Φ565 | Φ340 | 760 | 1050/1250(Х1) | 740 | Φ295 | 12×Φ22 |
Ру25 | Φ565 | Φ360 | 760 | 1050/1250(Х1) | 740 | Φ310 | 12×Φ26 | |
Ру40 | Φ580 | Φ375 | 760 | 1050/1250(Х1) | 740 | Φ320 | 12×Φ30 | |
GDQ-250 | PN16 | Φ680 | Φ405 | 870 | 1380/1580(Х1) | 870 | Φ355 | 12×Φ26 |
Ру25 | Φ680 | Φ425 | 870 | 1380/1580(Х1) | 870 | Φ370 | 12×Φ30 | |
Ру40 | Φ680 | Φ450 | 870 | 1380/1580(Х1) | 870 | Φ385 | 12×Φ33 | |
Определите цикл слива в зависимости от условий использования и своевременно удаляйте загрязнения.
При значительном повышении давления из-за засорения фильтра сетку фильтра следует своевременно демонтировать Обычно очищайте фильтр каждые 1000–1500 часов работы и заменяйте сетку фильтра примерно через 8000 часов работы. Перед очисткой или фильтрующего элемента закройте впускной и выпускной клапаны фильтра и продуйте и очистить или заменить . заменой внутренний газ азотом . После каждой чистки снова проводите проверку на герметичность. Как только утечка не будет подтверждена, продуйте воздух внутри фильтра азотом, прежде чем возвращать его в эксплуатацию.
При наличии дифференциального манометра перед подачей газа закройте впускной и выпускной клапаны на обоих концах манометра. После стабилизации давления газа медленно откройте впускной и выпускной клапаны, чтобы избежать чрезмерного одностороннего давления на манометр дифференциального давления.
